CAT卡特柴油發動機3161調速器圖解介紹

請參看SENR3028,卡特彼勒3161調速器服務手冊以獲得更多的信息。
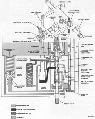
3161發電機組調速器
(1)手動速度設定控制器(2)速度調節卡特CAT發動機蓋(3)外部固定偏差調節
3161調速器是一個可以檢測(感應)卡特CAT發動機轉速的機械-液壓調節器,它通過機械連桿與卡特CAT發動機燃料系統相連接。在有必要調節卡特CAT發動機負載時,調速器可以控制每個卡特CAT發動機汽缸的燃料注入比率。
速度調節卡特CAT發動機位于調節器蓋上,需要24伏直流電源為其供電。當卡特CAT發動機被起動時,它會轉動一個速度調節螺桿來調整調節器速度調節桿的位置。
卡特CAT發動機轉速可以通過位于卡特CAT發動機前部的槽形速度設定調節器來提高或降低。順時針轉動速度設定調節器可以提高速度設定,而逆時針轉動則降低速度設定。高速或低速停止會限制調節。

為了在卡特CAT發動機轉速改變時保持其穩定性,可以通過調速器進行固定偏差和補償校正。
3161調速器的端軸在全負荷42度下轉動時,無論燃料是否打開,都可以產生最大為8?!っ祝?/span>6磅英尺)的扭矩。因為調速器端軸在液壓下可以雙向移動,且在調速器外部沒有使用回位彈簧。當調速器沒有工作時,調節器內有一個1.4牛·米(1磅英尺)彈簧將端軸移動到全閉合位置。
端軸的推薦移動(轉動)為從低空轉到全負荷間大約30度左右。這能夠保證在必要的時候,能夠讓調速器向每端運行到完全關閉位置仍有余地。

3161調速器被連接到卡特CAT發動機潤滑油系統,機油供應(下壓)通過噴嘴和內部通道被送到調節器,調速器保持讓適當的油量和剩油排出進入卡特CAT發動機,這就保證了機油能夠不斷的流經調速器。
當卡特CAT發動機被拆卸或大修之后,在卡特CAT發動機起動前需要向調速器中注入大約1.8升(2美制夸脫)的潔凈卡特CAT發動機油。3161調速器的充油塞位于外殼的頂部。
上饒Perkins帕金斯1204E-E44TTAG2發動機曲軸多少錢?甘肅珀金斯2506-E15柴油機銷售中心一般多少錢?慶陽珀金斯404發動機大修包代理商,渭南Perkins帕金斯404A-22G1發動機機油冷卻器網站,昌吉Perkins帕金斯1103D-33TA發動機配件中心庫聯系,濟南Perkins2506-E15柴油機原廠配件在什么地方買?