Perkins1204e-e44tta和1206e-e66ta柴油發動機故障維修與排除技術
Perkins1204e-e44tta和1206e-e66ta柴油發動機電子故障排除
下面的信息提供了一個通用的Perkins1204e-e44tta和1206e-e66ta控制系統的描述,
Perkins1204e-e44tta和1206e-e66ta測試和調整的詳細控制系統
Perkins1204e-e44發動機電子控制電路原理

Perkins1206e-e66發動機電子控制電路原理

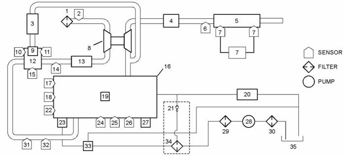
對于單一的渦輪增壓器發動機Perkins1204e1206e原理圖

(1)Perkins1204e1206e空氣濾清器
(13)Perkins1204e1206e空氣冷卻器
(25)Perkins1204e1206e油壓傳感器
(2)Perkins1204e1206e進氣溫度傳感器
(3)Perkins1204e1206eNRS冷卻器
(14)Perkins1204e1206e旁通閥調節器
(15)Perkins1204e1206eNRS出口壓力傳感器
(16)發動機
(17)Perkins1204e1206e冷卻液溫度傳感器
(18)Perkins1204e1206e初級速度/定時傳感器
(19)Perkins1204e1206e燃油噴射器
(26)Perkins1204e1206e氣壓傳感器
(27)Perkins1204e1206e電子控制
(28)Perkins1204e1206e電動燃油泵
(29)Perkins1204e1206e原燃料fi濾波器
(4)Perkins1204e1206e排氣回壓閥
(5)柴油氧化催化劑(文件)和柴油顆粒過濾器(DPF)
(6)DPF進氣溫度傳感器
(7)Perkins1204e1206e煙塵傳感器
(8)Perkins1204e1206e渦輪增壓器
(9)閥
(10)Perkins1204e1206e溫度傳感器
(11)Perkins1204e1206eNRS進氣壓力傳感器
(12)NRS混合器
(30)在線濾油機
(31)Perkins1204e1206e進氣歧管壓力傳感器
(32)Perkins1204e1206e進氣歧管空氣溫度傳感器
(33)Perkins1204e1206e輸送泵入口調節器
(34)輔助燃料fi濾波器
(35)燃料箱
(20)返回燃料冷卻器
(21)返回燃油壓力溢流閥
(22)二級速度/定時傳感器
(23)高壓燃油泵/轉讓泵/燃油溫度傳感器
(24)Perkins1204e1206e燃油壓力傳感器